一、西门子编程界面设计风格简述
S7-200/s7-200smart的程序采用的是子程序和中断子程序在OB1中调用。S7-300/S7-400/1200/1500等包含了功能和功能块,功能可以是带形参的也可以是不带形参的,FB一般都作为功能块使用,用形参和背景数据块匹配使用,程序执行都必须在OB块中进行。
二、不良习惯
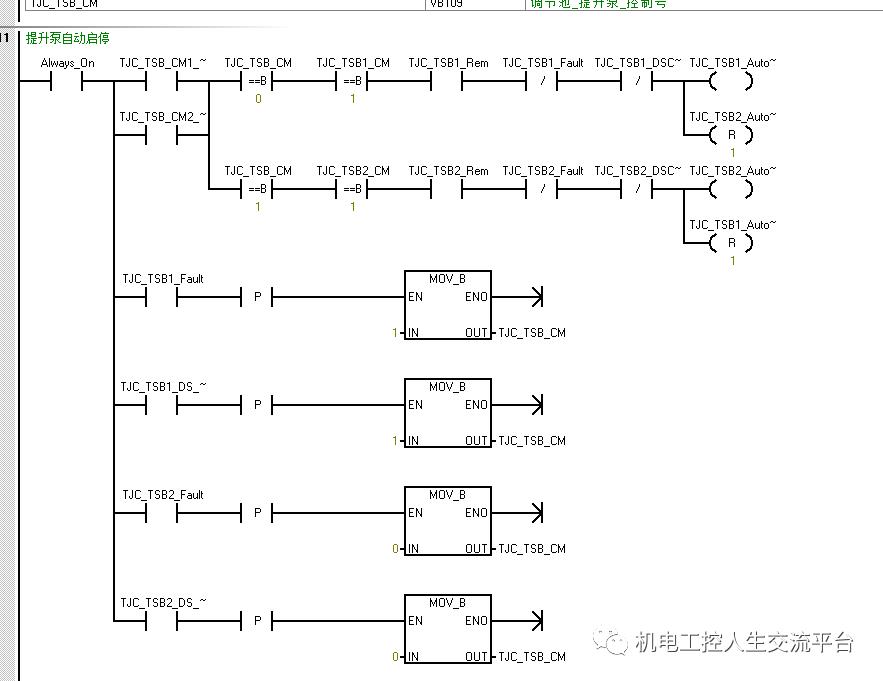
作为传统的编程人员一般一个程序段都只设计一个线圈输出,对于梯形图来说如果多线圈输出在一个程序段中,就会造成程序卡顿,监控时,扫描速度慢,如下:


可以看出个程序段中多个线圈输出。
另外,编程前不注意地址分区,容易造成地址冲突,比如使用了VW0,程序里面有使用了,这样就会造成程序乱跳。所有设计程序前一定要分区地址,比如设置为布尔型,VW200-VW500设置为整型,VD1000-VD2000设置为长整型,VD2100~VD2200设置为浮点型,VW3000-VW3200设置为16位字节等。
免责声明:本文章如果文章侵权,请联系我们处理,本站仅提供信息存储空间服务如因作品内容、版权和其他问题请于本站联系