
搞自动化的,永远离不开PID控制这一主题,网上各种PID控制理论满天飞,但实际工程中所使用的PID大多数都不复杂(向锅炉给水联调的这种复杂的除外),调个速,调个压什么的,相对简单,这一篇就够用了。(文章有点长,没办法,一个知识点谁也不能三言两语就讲完,真正想学的希望耐心看完,不想学的请跳过。)
使用FB41进行PID控制详解
一、PID概述
1、PID控制:比例、积分、微分控制,也称PID调解,当被控对象的结构和参数不能被完全掌控或得不到精确的数学模型时,控制理论的其它技术难以采用时,系统控制器的结构和参数必须依靠经验和现场调试来确定,这时应用PID最为方便,即当我们不完全了解一个系统和被控对象时,或不能通过有效的测量手段来获得系统参数时,最适合用PID控制。PID控制,实际也有PI控制和PD控制,PID控制器就是根据系统的误差,利用比例、积分、微分计算出控制量进行控制的。
2、本文中所讨论的功能块(SFB41/FB41,SFB42/FB42,SFB43/FB43)仅仅是使用于S7和C7的CPU中的循环中断程序中。该功能块,定期计算所需要的数据,保存在指定的DB中(背景数据块)。允许多次调用该功能块。CONT_C块与PULSEGEN块组合使用,可以获得一个带有比例执行机构脉冲输出的控制器(例如,加热和冷却装置)。
·SFB41/FB41(CONT_C),连续控制方式;
·SFB42/FB42(CONT_S),步进控制方式;
·SFB43/FB43(PULSEGEN),脉冲宽度调制器;
注意:SFB41/42/43,与FB41/42/43兼容,可以用于CPU313C、CPU313C-2DP/PTP和CPU314C-2DP/PTP中。
二、PID控制系统
1、连续一时间PID控制系统如图3-1所示。图中,D(s)为控制器。在PID控制系统中,D(s)完成PID控制规律,称为PID控制器。PID控制器是一种线性控制器,用输出量y(t)和给定量r(t)之间的误差的时间函数。e(t)=r(t)-y(t)

PID控制原理图
(3-1)的比例,积分,微分的线性组合,构成控制量u(t)称为比例(Proportional)
积分(Integrating)微分(Differentiation)控制,简称PID控制。实际应用中,可以根据受控对象的特性和控制的性能要求,灵活地采用不同的控制组合,构成
(1)比例(P)控制器

P控制器
(2)比例十积分(PI)控制器

PI控制器
(3)比例十积分十微分(PID)控制器式中KP——比例放大系数;TI——积分时间;TD——微分时间。

PID控制器
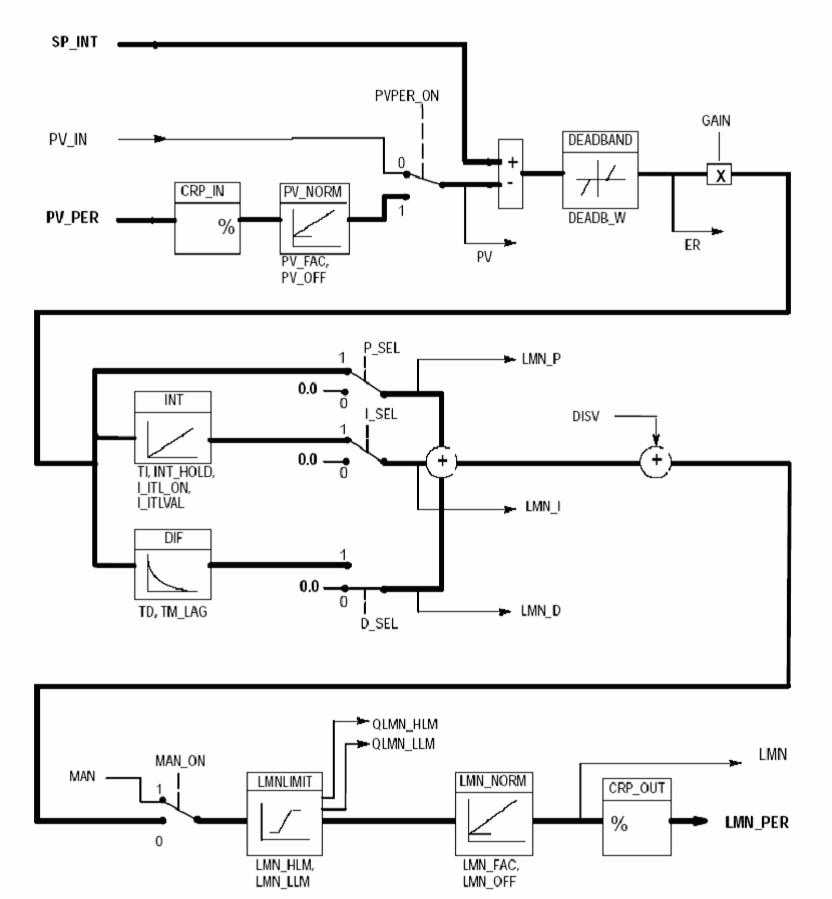
2、模块图(原理图研究明白就成PID的高手了)

PID总图
三、使用FB41进行PID调整的说明
A:所有的输入参数:
COM_RST:BOOL:重新启动PID:当该位TURE时:PID执行重启动功能,复位PID内部参数到默认值;通常在系统重启动时执行一个扫描周期,或在PID进入饱和状态需要退出时用这个位;
MAN_ON:BOOL:手动值ON;当该位为TURE时,PID功能块直接将MAN的值输出到LMN,这可以在PID框图中看到;当该位为FALSE时则自动,也就是说,这个位是PID的手动/自动切换位;。
P_SEL:BOOL:比例选择位:该位ON时,选择P(比例)控制有效;一般选择有效;
I_SEL:BOOL:积分选择位;该位ON时,选择I(积分)控制有效;一般选择有效;
INT_HOLDBOOL:积分保持,不去设置它;
I_ITL_ONBOOL:积分初值有效,I-ITLVAL(积分初值)变量和这个位对应,当此位ON时,则使用I-ITLVAL变量积分初值。一般当发现PID功能的积分值增长比较慢或系统反应不够时可以考虑使用积分初值;
D_SEL:BOOL:微分选择位,该位ON时,选择D(微分)控制有效;一般的控制系统不用;
CYCLE:TIME:PID采样周期,一般设为200MS;
SP_INT:REAL:PID的给定值;一般是HMI过来的设定值,real型;
MAN:REAL:手动值,由MAN-ON选择有效;
GAIN:REAL:比例增益,实际就是Pid的P;
TI:TIME:积分时间,实际就是Pid的I;
TD:TIME:微分时间,实际就是Pid的D;
TM_LAG:TIME:和微分有关,基本不用;
DEADB_W:REAL:死区宽度,就是sp和pv的偏差死区,0-100.0的范围,如果输出在平衡点附近微小幅度振荡,可以考虑用死区来降低灵敏度;
LMN_HLM:REAL:PID上极限,一般是100%;
LMN_LLM:REAL:PID下极限;一般为0%,如果需要双极性调节,则需设置为-100%;(正负10V输出就是典型的双极性输出,此时需要设置-100%);
PV_FAC:REAL:过程变量比例因子
PV_OFF:REAL:过程变量偏置值(OFFSET)
LMN_FAC:REAL:PID输出值比例因子;
LMN_OFF:REAL:PID输出值偏置值(OFFSET);
I_ITLVAL:REAL:PID的积分初值;有I-ITL-ON选择有效;
DISV:REAL:允许的扰动量,前馈控制加入,一般不设置;
B:部分输出参数说明:
LMN:REAL:PID输出;0-100的范围,要先进行规格化,在送出。
LMN_P:REAL:PID输出中P的分量;(可用于在调试过程中观察效果)
LMN_I:REAL:PID输出中I的分量;(可用于在调试过程中观察效果)
LMN_D:REAL:PID输出中D的分量;(可用于在调试过程中观察效果)
C:规格化概念及方法:
对于输出变量,执行:LMN*27648/100,然后将结果取整传送给PQW即可;
D:PID的调整方法:
一般不用D,除非一些大功率加热控制等惯大的系统;仅使用PI即可,一般先使I等于0,P从0开始往上加,直到系统出现等幅振荡为止,记下此时振荡的周期,然后设置I为振荡周期的0.48倍,应该就可以满足大多数的需求。
四、实际应用举例
1、打开S7,新建OB35并打开,编成语言采用"梯形图",在标准库中把FB41拖入程序中,如下图:

图3FB41功能块

图4语句表形式的PID功能块
当你转换为语句表时他不会转化成图3的形式,但以梯形图编程视图建立的图3的可以转换成图4的形式,并且可以再转化回图3的形式。(2)背景数据块可以随便起名,他可以在FB41调用的时候建立,也可以提前建立。(3)FB41也可以提前建立。
附录一:SFB41/FB41"CONT_C"输入参数的说明:
注:(1)"设定值通道"和"过程变量通道"中的参数,应该有相同的单位。例如,如果使用PV_IN作为"过程物理值"或者"过程物理值百分比",SP_INT必须使用相应相同的单位;如果使用PV_PER作为外围设备的实际数值,SP_INT只能使用"-100.0至+100.0(%)"作为设定值。如果设定值是SP_INT是0~10Mpa中的8Mpa,那么需要填写0.8,PV_PER填写硬件外设地址IWXXX;(2)受控量通道中的参数应该有相同的单位。
附录二:SFB41/FB41"CONT_C"输出参数的说明:
附录三:PID常用口诀:参数整定找最佳,从小到大顺序查,先是比例后积分,最后再把微分加,曲线振荡很频繁,比例度盘要放大,曲线漂浮绕大湾,比例度盘往小扳,曲线偏离回复慢,积分时间往下降,曲线波动周期长,积分时间再加长,曲线振荡频率快,先把微分降下来,动差大来波动慢,微分时间应加长,理想曲线两个波,前高后低4比1。
免责声明:本文章如果文章侵权,请联系我们处理,本站仅提供信息存储空间服务如因作品内容、版权和其他问题请于本站联系