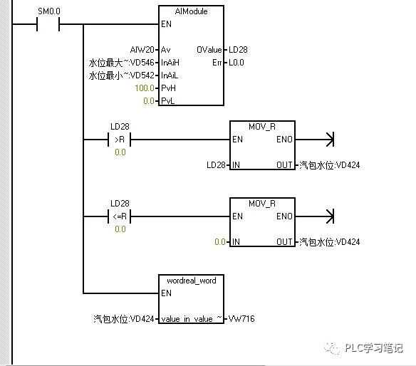
1、利用下面程序,在现场调试的时候,采集水位上下限时的过程值。

2、以下两段程序,将现场水位模拟通道的值用0-100的范围进行标定,得到标定后的水位值VW716。

3、a.指令向导里新建一个PID过程变量手动改为0-100;
b.回路设定值改为对应的水位,这里我改为0-100,所以PID目标设定值为0-100范围而内。

4、PID输出回路根据自己的需要正常标定,我需要的是4-20ma信号输出,所以单级20%偏移量。

5、将重新标定的水位过程值VW716传入PID过程值引脚。
在使用S7-200PID的时候,若不清楚传感器上下限标定值,或者传感器输出信号不是常规的4-20mA、0-10V的时候,可以采用一个可以标定的中间值,来作为PID过程值的输入引脚,来灵活应用。
免责声明:本文章如果文章侵权,请联系我们处理,本站仅提供信息存储空间服务如因作品内容、版权和其他问题请于本站联系