我们知道300PLC子程序分成功能块FB和功能FC,那么到底有什么区别。我们先看FC。FC是指编辑FC时,在局部变量声明不进行形参的定义。在FC中直接使用绝对地址完成控制程序的编程。这种方式一般不应用于分部式结构的程序编写,每个FC实现整个控制任务的一部分,不重复调用。
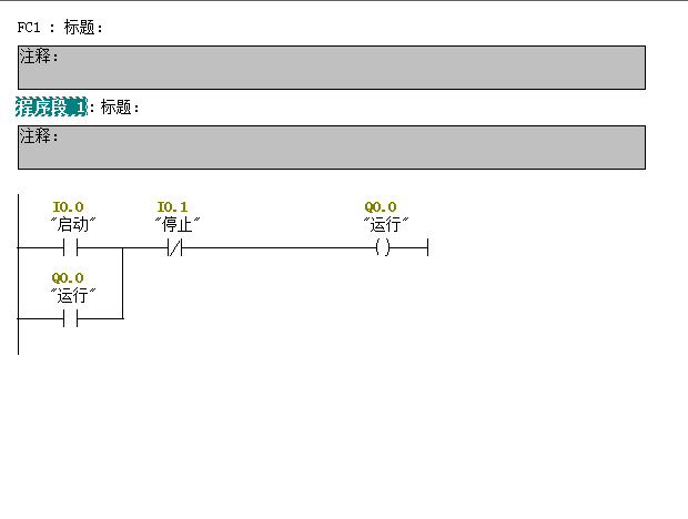
理解起来很复杂,我们直接用简单的启保停理解一下。先写一个不带接口的FC程序,如下图:

写好之后在OB1里调用:

这种方式的FC我们在整段程序中只调用一次,就是实现启保停功能,即便这样你写的复杂程序是这种结构我们也只调用一次,起到简化程序的作用。
这种形式的FC是最简单最好理解的。
好了,下节课我们分享一下带接口参数的FC。
免责声明:本文章如果文章侵权,请联系我们处理,本站仅提供信息存储空间服务如因作品内容、版权和其他问题请于本站联系